Detection of downed or Broken power line Fault not touching the ground

Detection of downed or Broken power line Fault not touching the ground

Bhanuprasad NuthalapatiUmesh Kumar Sinha  

EEE Department, NIT Jamshedpur, Jamshedpur, India

Corresponding Author Email: 
Bhanuprasad.n@gmail.com
Page: 
309-321
|
DOI: 
https://doi.org/10.3166/JESA.51.309-321
Received: 
| |
Accepted: 
| | Citation

OPEN ACCESS

Abstract: 

High Impedance Faults are detected based on Fault current measured by Fault Detection devices, but an important fault is the Downed or Broken power line Fault not touching the ground cannot be detected when there is not enough faults current to operate fault detection devices in Over Head power distribution. Many methods to find High Impedance Faults exist. However, no proper method exists to find the Downed or Broken power line Fault not touching the ground. Such a condition represents no electrical abnormality and till now its detection would probably have to depend on visual sighting. This is a major safety concern for the public. At present there are no electrical techniques to detect this fault with 100% Accuracy with less cost. This paper proposes Detection of Downed or Broken power line Fault not touching the ground by F-PLCCG. The proposed method is applied to 3-phase system /single phase system and finds the fault in sec.

Keywords: 

high impedance faults (HIF’s), active smart wires (ASW), distributed series reactance (DSR), F-PLCCG (frequency power line carrier communication guardian

1. Introduction

POWER SYSTEM protection is a critical issue for both operational and safety reasons. An efficient protection scheme should be adapted ensuring the power system operates adequately and protects the equipment’s as well as public from hazardous over voltages. Hence an ideal power system Protection scheme should be introduced to make sure that no hazardous over voltages will put the human life or equipment operation at risk under any circumstances and detection of high impedance faults on overhead distribution systems continues to be an unsolved problem for electric utilities. The root problem is that a high impedance fault does not cause a detectable change in current flow on a circuit. The much more common low impedance faults cause substantial fault current to flow and are easily detectable. Downed conductors are of major concern to electric utilities because they may result in public hazard. Downed conductors may not contact a conductive object and, therefore, have good probability of remaining energized. When lying on certain surfaces, they may look quite harmless.

A person touching an energized power line conductor faces substantial risk, since no detection device known today can react fast enough to prevent injury. The only available solution to this problem today is an alert and informed public (IEEE, 1989a). The capability of these new detectors should provide the utility a new tool that can be used to help minimize the public's exposure to downed conductors. It is a tool that should be used with discretion. The issue of how to respond, once a downed conductor (HIF) is detected, is paramount. This will often determine whether the overall risk to the public has truly been minimized (IEEE, 1989b; O’brien et al., 2016; Cook and Garg, 2013; Hou, 2006; Hou and Fischer, 2005).

Different types of data transmission system can be used depending upon the network requirement and conditions. New PLC communication system are created and used in Smart Grid (Galli et al., 2010) to read smart meter Data, Communication systems and House automation system using Power line communication system (Cataliotti and Tinè, 2009) (Hashiesh et al., 2009; Borle et al., 2013). Power line communication is mainly used for Detection of High Impedance Fault Occurrence’s (Namita et al., 2013). Smart grid and secure smart grid are being used today to describe technologies that automatically and rapidly isolate faults, restore power, monitor demand, and maintain and restore stability for more reliable generation, transmission, and delivery of electric power (Popa, 2011; Milioudis et al., 2015). Smart grid Provide solution for the fault or event and provides electricity free of sags, spikes, disturbances and interruptions. Active Smart Wires (ASW) is a new concept for a low-cost, high reliability method to increase or decrease power flow in a transmission line and as well as observe power line between pole to pole every time with (Milioudis et al., 2012; Dolezilek and Schweitzer, 2011; Zaoda et al., 2011; Kreikebaum et al., 2010; Kreikebaum et al., 2010; Das et al., 2010; Caldera et al., 2018).

This paper discusses about the existing problem of the Downed Power lines (Sec. 2), Design and Working of F-PLCCG (Frequency Power Line Carrier Communication Guardian) (Sec 3), F-PLCCG working in field Flow chart and Algorithms (Sec. 4), Simulation Results (Sec .5), Acknowledgement and Conclusion are presented in Section 6&7.   

2. Downed power lines: Why they can’t always be detected

In General, OHT (Overhead transmission), most occurring faults are Short circuit fault and open circuit fault. There are mainly three short-circuit types faults in OHT, line to ground (L-G), line to line (L-L) and double line to ground (LL-G) faults. Line to ground fault (L-G) is most common fault and 65-70 percent of faults are of this type (IEEE, 1989a; IEEE, 1989b).

Most short circuits involve only normal power carrying conductors. Present technology permits rapid detection and isolation of these short circuits. However, some conductors may fall to the ground onto certain surfaces and not establish a conducting path sufficient to create a full short circuit and some of conductors will not touch ground. At present technology not able to detect this condition and de-energize the circuit. Such cases are a very small portion of the incidents that occur on distribution systems all over the country. But we observe this issue Regularly in India.

Causes of downed conductor: I found some of reason in my literature survey, for example falling trees or tree limbs are a major cause of downed conductors. Direct lightning strokes to a distribution line may cause insulators to flash over, causing a short circuit to ground of any or all circuit conductors. Such faults may result in downed conductors. Excessive ice loading of circuits can result in mechanical failures, resulting in downed conductors. Vehicle collisions with utility poles can result in downed power lines. Failures of electrical equipment, such as insulators or transformers, occasionally cause faults. Such failures usually result in high current but seldom in a downed conductor. Aged transmission lines conductors resulting in downed conductors (IEEE, 1989a). For Example recent incidents in India: Vehicle Top touched Power conductor lines, Downed power lines on humans because of Power line patches broken, aged lines etc.…

Characteristics of Downed power lines and so far used methods: Detection of high impedance faults like Downed power line fault not touching ground on OHT continues to be an unsolved problem for electric utilities. The root problem is that a high impedance fault does not cause a detectable change in current flow in a circuit. The much more common low impedance faults cause substantial fault current to flow and are easily detectable (IEEE, 1989b; O'Brien et al., 2016). At present, there are no electrical techniques envisioned that can detect Downed or Broken power line Fault not touching the ground. Such a condition represents no electrical abnormality, and its detection would probably have to depend on visual sighting.

The current in some high impedance faults has a distinctive quality different from load current. A technique called "pattern recognition" can be used to identify these differences. Earlier attempts to use this technique experienced difficulty in detecting some types of high impedance faults. Such detectors also had a security problem. This approach is in need of further research to improve its reliability and effectiveness (IEEE, 1989b; O'Brien et al., 2016).

Downed conductors are of major concern to electric utilities because they may result in public involvement in a hazardous situation. Downed conductors may not contact a conductive object and, therefore, have good probability of remaining energized. When lying on certain surfaces, they may look quite harmless. A person touching an energized power line conductor faces substantial risk, since no fault detection device known today can react fast enough to prevent injury. The only available solution to this problem today is an alert and informed public (Cook and Garg, 2013; Hou, 2006; Hou and Fischer, 2005).

3. Design, working principal and operation of F-PLCCG

(Frequency Power Line Carrier -Communication Guardian): The proposed Design of F-PLCCG is used for Detection of unbroken/broken conductor hanging within inches from the ground fault or downed power line conductors fault between two sub-Stations and within village, (explained in Flow Chart 1 and flow chart 2), the design and operation of F-PLCCG is explained in below.

Design of F-PLCCG (Components): The F-PLCC Contains Components like Transformer (T1), Transformer (T2), Switches S1, S2, S3, Power supply, Program Logic controller (S7-1200) with GSM connection, Communication system, FSK Demodulator, Micro controller for data recovery, Digital data converter, SCR (Silicon controller Rectifier) Circuit (ST1, ST2) and Coupling Circuit capacitor (Fig.1) and components working explained below (Fig.1)

Ø  Transformer (T1) of Primary act as a Power conductor.

Ø  Transformer (T1) of Secondary act as a Primary of T2

Ø  If Switch S4 closed, Combination of Switch S4 and SCR’s ST1&ST2 act as a Power line guardian Circuit.

Ø  Coupling capacitor for allowing high frequency signals to F-PLCCG

Ø  S7-1200 (contains pre-program) and Communication system will receive power supply from Transformer (T1).

Ø  FSK Demodulator: Frequency shift key demodulator used for decreasing carrier signal frequency received from T2 secondary.

Ø  Communication system having GSM modem for sending data to Sub stations or rural transformer switch board.

Figure 1. F-PLCCG schematic circuit

Working Principle and Operation of F-PLCCG: F-PLCCG is following basic principle of Power Line communication system. Please follow below Steps how it will detect downed power line conductors’ fault between two sub stations.

Step 1: Once Program Logic Controller signal received from Substation “A”, Switches S1, S2 & S3 will closed by using Program Logic Controller (at F-PLCCG).

Step 2: Coupling Circuit Capacitor will allow high Frequency Signal, Step down Transformer T2 Step-down Voltage signal.

Step 3: Step-downed voltage signal send to FSK Demodulator, it will Demodulated Frequency to Low frequency signal.

Step 4: MC (Micro – Controller) Correct the Error in Low Modulated Frequency Signal.

Step 5: Frequency convert into Digital signal and send digital value to Programmable logic controller.

Step 6: Program logic controller will check Frequency value and send signal to Communication system “OK” or “NOK” (pre-program logic written in Ladder logic, explained below).

Step 7: Depends upon Signal Received from Communication system in F-PLCCG, send signal to substations for switch off power supply between two sub stations or Switch off power supply to rural area.

Programmable logic: Program Logic Controller Logic for Operation of switches in F-PLCCG. From program logic going to switch on/off switches “S1”, S2”,” S3” and “S4” by using power off signal input and PLG input signal. (Please find Logic of operation in below diagram Fig.2

Figure 2. Operation of switches in programming logic controller

Please follow below steps to make switch’s enable by Program logic explained in (Fig.2)

Ø  Step 1. To make Memory bit %M0.0 (Tag_1) ON with help of (PLC from substation is) %M23.0 should ON, (power off signal) %I0.7 should OFF.

Ø  Step 2. To make on-delay timer (#input_1 (preset time=5milli seconds)) on using (Power off signal) %I0.7 must off, Tag_1 (%M0.0) must ON.

Ø  Step 3. Once timer on All S1 (%Q0.2), S2 (%Q0.1) and S3 (%Q0.0) be ON.

Ø  Step 4. Tto make Switch S4 ON with help of Power off signal(%I0.7) should OFF and PLG Input(%I0.6) should ON.

4. Detection of unbroken/broken conductor hanging within inches of the ground fault or downed power line conductors fault using F-PLCCG Field operation and algorithms

According to literature survey one major problem has identified.

Ø  Problem is Downed conductors which are not touching the ground has become major concern to electric utilities because this fault cannot be measured by the fault detecting devices. This may result in public harm.

Ø  Downed conductors may not contact a conductive object, therefore is more probability of remaining energized.

Ø  When lying on certain surfaces, they may look quite harmless. When any person touches an energized power line conductor, faces substantial risk, since no detection device known today can react fast enough to prevent injury.

Ø  In recent years observed that many cases were registered in so many countries like India, USA, Germany, etc. The only available solution to this problem today is to give an alert and inform public. To solve above problem Companies like Siemens, GE, ABB, etc. have a solution, but that solution has only 90% success rate (Popa, 2011; Milioudis et al., 2015; Milioudis et al., 2012).

Ø  To solve above problem proposing new enhanced model circuit. It contains F-PLCCG, Program logic controller (Siemens PLC CPU -1200) for logic function operated in F-PLCCG. The Proposed solution unique approach towards solving problem compared to other proposed solutions.

The proposed solution explains how to deal with unbroken/broken conductor hanging within inches of the ground fault or downed power line conductors’ fault. Here Explaining how to use proposed solution in between two sub-Stations and as well as with in Rural village.

Proposed solution solves Fault Detection between Substation to substation is explained in Flow chart 1 (Figure 3) using some Preconditions. Algorithm Steps (F-PLCCG working in field), Field connection diagram of F-PLCCG (Figure 4)

And this solution also solves Fault Detection between Substations to Rural village explained in Flow chart 1 (Figure 5) using some Preconditions, Algorithm Steps (F-PLCCG working in field), Field connection diagram of F-PLCCG (Figure 6)

Flow Chart 1: F-PLCCG operation between substations to substation is explained below flow chart.

 

Figure 3. Flow chart: F-PLCCG operation between substations to substation

Figure 4. F-PLCCG Field connection between substation to substation

Precondition:

Step 1: At equal distance between Sub-Station “A” &” B”, arrange F-PLCCG  

Step 2: F-PLCCG (Frequency Power Line Carrier Communication Guardian) has Frequency Receiver in Bi-Directional mode.

Step 3: Preferred frequency for PLC (Power Line carrier) is 100 KHZ to 140 kHz

Step 4: Sub-Station “A” &” B” contains PLC Modem and program Logic controller (Pre-program) unit with GSM connection.

Step 5: For Better understanding of Algorithms, we symbolize Power line communication signal as Communication signal and Program Logic Controller Signal as Automation signal.

Algorithms Steps (Fig.3):

Step 1: Sub-station “A” PLC Modem will send “communication Signal” to “F-PLCCG“via Transmission line and as soon as signal passes from PLC modem, Program Logic Controller(at substation) sends “Automation signal’ to Program Logic Controller(at  F-PLCCG) for activation of Switches ( Figure 2).

Step 2: Once the Communication signal signals reached “F-PLCCG”, Status of the Transmission line is sent to Two Sub-Stations via Communication system arranged in “F-PLCCG”.

Step 3: F-PLCCG sends only “OK” or “NOK” Signal to Two Sub stations. If F-PLCCG signal status is “OK” it will execute as in Step 4, if “NOK” then it will execute as in Step 6&7

Step 4: Stop Communication signal from Substation “A” and from substation “B” send Communication signal to “F-PLCCG” and when signal passes from PLC modem, Program Logic Controller sends automation signal to F-PLCCG for activation of Switches (Figure 2).

Step5: Once Communication signal reaches “F-PLCCG”, Status of Transmission line send to Two Sub-Stations via Communication system arranged in “F-PLCCG” and F-PLCCG send only “OK” or “NOK” Signal to Two Sub stations. If F-PLCCG status is “OK” it will execute as in Step 1, if it’s “NOK”, it will execute as in Step 6&7

Step 6: Communication signal not reached “F-PLCCG “, It will Generate “NOK” Signal i.e. Transmission line broken and sent this Automation signal to Sub stations “A” &” B” and Generates Alarm for Disconnect Power supply from Both “A” &”B” Substation or automatic Disconnection of Power supply By SCADA System in Both “A” &”B” Substation.

Step 7: Once the line repair is executed, then Operator has to press Ready button then controller start power supply to village and it will execute as in step 1.

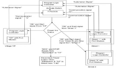
Flow Chart 2: F-PLCCG operation between substations to Village is explained below flow chart.

 

Figure 5. Flow chart: F-PLCCG operation between substations to Village

Figure 6. F-PLCCG Field connection between substations to village

Precondition for Flow chart 2:

Step 1: F-PLCCG connected at every power distribution node for streets.

Step 2: Connect PLC Device at Transformer (in rural area) and Transformer power connection Switch on/Switch off operation using by Pre-Programmable logic controller (Control Box).

Step 3: Each street end at the last electric transmission pole is connected to PLC Device and Village T/F (Transformer) having PLC Modem and when Communication signal passes from PLC modem of T/F, Program Logic Controller (located at street end last electric transmission pole) it sends Automation signal to Program Logic Controller (at F-PLCCG) for activation of Switches (Fig.2).

Step 4: Preferred frequency for PLC (Power Line carrier) is 100 KHZ to 140 kHz

Step 5: In village/rural area each Home contains Smart Meter and each smart meter contains Wave Trap unit.

Step 6: For Better understanding of Algorithms, we symbolize Power line communication signal as Communication signal and Program Logic Controller Signal as Automation signal.

Algorithms Steps:

Step 1: T/F PLC Modem will send communication Signal “X” to F-PLCCG via Transmission line 

Step 2: F-PLCCG receives “X” signal and status of Transmission line send to Sub-Station “A” & Control Box at T/F (Transformer) via Communication system arranged in “F-PLCCG”. F-PLCCG sends only “OK” or “NOK” Signal to Sub stations. If F-PLCCG status is “OK” it will execute as in Step 3, if it’s “NOK”, it will execute as in Step 5.

Step 3: Stop “X” Signal from Transformer PLC. F-PLCCG Receives Communication signal “Y” from Street 1 of PLC Modem and Status of Transmission line send to Sub-Station “A” & Control Box at T/F (Transformer) via Communication system arranged in “F-PLCCG” and F-PLCCG sends only “OK” or “NOK” Signal to Sub stations. If F-PLCCG status is “OK” it will execute as in Step 4, if it’s “NOK”, it will execute as in Step 5.

Step 4: Stop “Y” Signal from Street 1.F-PLCCG Receives Communication signal “Z” from Street 2 of PLC Modem and Status of Transmission line send to Sub-Station “A” & Control Box at T/F (Transformer) via Communication system arranged in “F-PLCCG” and F-PLCCG sends only “OK” or “NOK” Signal to Sub stations. If F-PLCCG status is “OK”, it will execute as in Step 5, if it’s “NOK”, it will execute as in Step 5

Step 5: If F-PLCCG generated “NOK” Signal and send Automation Signal to within rural village Transformer and substation. Transformer control box having Program Logic controller loaded with Preprogram with all these conditions, once received “NOK” signal from F-PLCCG controller will disconnect power supply to Village. Once line repair executed then Operator has to press Ready button in control box, after controller start power supply to village and it will execute as in Step 1.

5. Simulation results of F-PLCCG

We used MATLAB for this simulation results. Inputs for Simulation Results: From Substation “A”: Power line communication with frequency 1 kHz, Normal powers supply 440v AC, 50Hz.Output measured across Secondary of T2.

Figure 7. Secondary of T2 transformer output frequency

As per Simulation results (Fig.7.) at 0.04 sec output frequency of T2 Transformer is input for FSK, FSK output is input for Frequency to Digital conversion, Digital conversion frequency is equal to output signal frequency at F-PLCCG.it indicates down conductor fault not occurred. If both frequencies not equal it’s indicated down conductor fault occurred.

6. Conclusion

In Smart grid, as of now very few methods for finding Downed power lines Fault without touching ground. As compare to all of that’s methods and process, the proposed solution will give better Solution, economic and within less time. I hope it will give almost 100% accurate solution for Detect Downed power lines Fault without touching ground. This Paper provides solution used for Rural area/village and between two substations. Further Research work will be F-PLCCG used for Power line communication booster and detection of fault location.

Acknowledgment

We would like to thank Siemens AG, Germany & Siemens Technology and Services Pvt Ltd, India sponsored for my research work & National institute of Technology, Jamshedpur supported my research work.

  References

Borle P., Saswadkar A., Hiwarkar D., Kad R. S. (2013). Automatic meter reading for electricity using power line communication. International Journal of Advanced Research in Electrical, Electronics and Instrumentation Engineering, Vol. 2, No. 3. 

Caldera M., Ungaro P., Cammarata G., Puglisi G. (2018). Survey-based analysis of the electrical energy demand in Italian households. Mathematical Modelling of Engineering Problems, Vol. 5, No. 3, pp. 217-224. https://doi.org/10.18280/mmep.050313

Cataliotti A., Tinè G. (2009). On the model of MV power line communication system in the case of line to line transmission. XIX IMEKO World Congress Fundamental and Applied Metrology. 

Cook B., Garg K. (2013). Designing a special protection system to mitigate high interconnection loading under extreme conditions–a scalable approach. 40th Annual Western Protective Relay Conference. 

Das D., Kreikebaum F., Divan D., Lambert F. (2010). Reducing transmission investment to meet renewable portfolio standards using smart wires. IEEE PES T&D 2010. https://doi.org/10.1109/TDC.2010.5484217

Dolezilek D. J., Schweitzer S. (2011). Practical applications of smart grid technologies. SEL Journal of Reliable Power, Vol. 2, No. 1.

Galli S., Scaglione A., Wang Z. (2010). For the grid and through the grid: the role of power line communications in the smart grid. Stefano Galli. https://doi.org/10.1109/jproc.2011.2109670

Hashiesh F., IEEE, Soukal P. (2009). A proposed broadband power line communication system for smart grid applications in a typical Egyptian network. 17th Telecommunications Forum TELFOR 2009 Serbia, Belgrade. 

Hou D. (2006). Detection of high-impedance faults in power distribution systems. 33rd Annual Western Protective Relay Conference. https://doi.org/10.1109/PSAMP.2007.4740902

Hou D., Fischer N. (2005). Deterministic high-impedance fault detection and phase selection on ungrounded distribution systems. 32nd Annual Western Protective Relay Conference. https://doi.org/10.1109/icps.2007.4292098

IEEE (1989a). Downed Power Lines: Why They Can’t Always Be Detected. IEEE Power and Energy Society. Technical Report PES-TR2, formerly TPPESDPL3.

IEEE (1989b). Detection of Downed Conductors on Utility Distribution Systems. IEEE PES Tutorial Course. 90EH0310-3-PWR, Piscataway, NJ: IEEE.

Kreikebaum F., Das D., Yang Y., Lambert F., Dvan D. (2010). Smart wires–a distributed, low-cost solution for controlling power flows and monitoring transmission lines. IEEE PES Innovative Smart Grid Technologies Conference Europe, ISGT Europe. https://doi.org/10.1109/isgteurope.2010.5638853

Kreikebaum F., Imayavaramban M., Divan D. (2010). Active smart wires: An inverter-less static series compensator. Frank Kreikebaum and Munuswamy Imayavaramban. https://doi.org/10.1109/ecce.2010.5618305

Milioudis A. N., Andreou G. T., Labridis D. P. (2012). Enhanced protection scheme for smart grids using power line communications techniques—part i: detection of high impedance fault occurrence. IEEE Transactions on Smart Grid, Vol. 3, No. 4, https://doi.org/10.1109/tsg.2012.2208987

Milioudis A. N., Andreou G. T., Labridis D. P. (2015). Detection and location of high impedance faults in multiconductor overhead distribution lines using power line communication devices. IEEE Transactions on Smart Grid, Vol. 6, No. 2. https://doi.org/10.1109/TSG.2014.2365855

Namita N. J., Bhojane R. K., Golhar R. V. (2013). Power line communication based on energy meter automation. International Journal of Electronics Communication and Computer Engineering, Vol. 4, No. 2.

O'Brien W., Udren E., Garg K., Haes D. (2016). Catching falling conductors in midair – detecting and tripping broken distribution circuit conductors at protection speeds. 42nd Annual Western Protective Relay Conference Spokane. https://doi.org/10.1109/cpre.2016.7914881

Popa M. (2011). Smart meters reading through power line communications. Journal of Next Generation Information Technology, Vol. 2, No. 3. https://doi.org/10.4156/jnit.vol2.issue3.8

Unsal D. B., Yalcinoz T. (2015). Applications of new power line communication model for smart grids. International Journal of Computer and Electrical Engineering, Vol. 7, No. 3, pp. 168-178. https:// doi.org/10.17706/IJCEE.2015.7.3.168-178

Zaoda F., Abbey C., Brissette Y. (2011). [IEEE 2011 2nd IEEE PES International Conference and Exhibition on \"Innovative Smart Grid Technologies\" (ISGT Europe) - Manchester, United Kingdom (2011.12.5-2011.12.7)] 2011 2nd IEEE PES International Conference and Exhibition on Innovative Smart Grid Technologies - The ideal IED for smart distribution applications. Francisc Zavoda. https://doi.org/10.1109/isgteurope.2011.6162622